流化床干燥,什么是流化床干燥法?
1、什么是流化床干燥法?
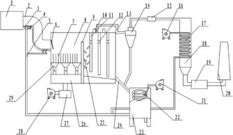
制鞋厂流化干燥厂原理

2、流化床能干燥易燃液体吗?
流化床不能干燥,易燃的液体
流体向上流过一个微细颗粒的床层(塔体),当流速低的时候流体只是穿过静止的颗粒之间的空隙,此时的床体称为固定床;随着流速的增加,颗粒互相离开,并可看到少量的颗粒在一定的区间进行震动和游动,称为膨胀床;速度再升高达到使全部颗粒都刚好悬浮在向上流动的气体或者液体中,此时的床层就是流化床起点。
简单的说固体颗粒在流体作用下表现出类似流体状态的现象称为流态化。流化床是流态化发生的设备
流化床干燥就是将待干燥的物料颗粒填入流化床中,再通入热的气流,形成流化状态,此时由于颗粒分散并作不规则运动,流体湍动程度加剧,造成了气体和固体之间的良好接触,加速了气固相之间的传质传热,而且床层温度均匀,没有局部过热,设备结构较简单紧凑,连续操作。
流化床干燥技术是近年来发展起来的一种新型干燥技术,其过程是散状物料被置于孔板上,并由其下部输送气体,引起物料颗粒在气体分布板上运动,在气流中呈悬浮状态,产生物料颗粒与气体的混合底层,犹如液体沸腾一样。在流化床干燥器中物料颗粒在此混合底层中与气体充分接触,进行物料与气体之间的热传递与水分传递。目前被广泛用于化工、食品、陶瓷、药物、聚合物等行业
中文名
流化床干燥
外文名
应用领域
化工、食品、药物、陶瓷
用途
物料干燥
简介
流化床干燥过程是散状物料被置于孔板上,并由其下部输送气体,引起物料颗粒在气体分布板上运动,在气流中呈悬浮状态,产生物料颗粒与气体的混合底层,犹如液体沸腾一样。在流化床干燥器中物料颗粒在此混合底层中与气体充分接触,进行物料与气体之间的热传递与水分传递[1]。
流化原理
如果气体通过一个颗粒床层,该床层随着气流速度的变化会呈现不同的状态。在流速较低时,气流仅是在静止颗粒的缝隙中流过,这时称为固定床。当气流速度增大到一定值时,所有的颗粒被上升的气流悬浮起来,此时气体对颗粒的作用力与颗粒的重力相平衡,床层达到起始流态化,这时的 气流速度称为最小流化速度。当气流速度超过这个值,高到超过颗粒的终端速度(最大流化速度)时,床层上界面消失并出现夹带现象,固体颗粒随流体从床层中带出,这种情况就是气力输送固体颗粒现象,或称分散相流化床[2]。
流化床干燥的特点及应用
流化床干燥具有较高的传热和传质速率,干燥速率高,热效率高,结构紧凑,基本投资和维修费用低,便于操作等优点。因此流化床干燥器被广泛用于化工、食品、陶瓷、药物、聚合物等行业[3]。
流化床干燥器
典型的流化床干燥器有一个锥形反应室,热空气从底部进入,通过物料层,再从顶部排出。
工程上在普通流化床干燥器的基础上进行改型,研制开发了振动流化床干燥机、搅拌流化床干燥器、离心流化床干燥机等,扩大了流态化干燥的范围,改善了流化质量,提高了热质传递的强度。
1.振动流化床干燥机
振动流化床(vFB)就是在普通流化床上施加振动而成。在输料板上放上一层物料(粉状、粒状、条状等),对输料板施以振动,当振动加速度大于重力加速度时,料层开始膨胀,出现所谓的振动流态化状态。这时放在输料板上的物料产生强烈的混和,并且很容易作水平和倾斜移动。在此条件下,利用 对流、 传导、 辐射向料层供给热量,即可达到干燥的目的。
由于床层的强烈振动,传热和传质的阻力减小,提高了振动流化床的干燥速率,同时使不易流化或流化时易产生大量夹带的块团性或高分散物料也能顺利干燥,克服了普通流化床易产生返混、沟流、粘壁等现象。振动流化床现在广泛应用于医药、食品、食盐、化工,饲料工业的干燥、冷却、造粒生产上[4]。
2.搅拌流化床干燥器
搅拌流化床干燥器是在流化床内装设搅拌器,使某些湿颗粒物料或易凝聚成团的物料也能采用流化干燥。可用于硫酸铵、氨基酸、酐酪素、聚丙烯树脂等物料的干燥。
搅拌流化床干燥器具有下列优点:首先,扩大了流态化干燥技术的应用范围,适合于湿含量较大、在热气流中不易分散的物料或者在干燥脱水过程中可能结块的物料的干燥;其次,可以有效避免 沟流、腾涌和死床现象,获得均匀的流化状态,改善了流化质量,从而提高了热质传递强度。近年来随着搅拌流化床在药物、食品、化工产品的 造粒、涂层等过程中的应用,搅拌流化床干燥器在工业上得到了相当广泛的应用。
3.离心流化床干燥机
离心流化床是在离心力场中进行流化干燥的一种新型干燥设备,由于离心力场的存在离心加速度可以是重力加速度的几倍到几十倍,因此与普通重力流化床相比较,强化了湿分在物料内部的迁移过程,干燥时问短,传热传质速率高,能够有效地抑制气泡的生成及物料的夹带,对于在重力流化床中难以干燥的低密度、热敏性、易粘结的固体物料都可以有效地干燥。离心式流化床的应用比较广泛,目前已在水果、蔬菜、米饭等食品的干燥方面取得较好效果[5]。

3、流化床的干燥技术
流化床干燥技术
循环流化床干燥技术是将待干燥物质通过加料器加入流化床床体(注:流化床内已加有床料),从设备容器下方通入预热空气或者各种锅炉废气,使流化床内的物料颗粒被吹起呈沸腾状态悬浮粉碎。同时在流化床上部出口,将已干燥物料收集起来。
该项技术已应用于污泥等干燥的工程应用,东南大学热能所申请专利,分别对生活污泥和工业污泥进行干燥,可将含水率为85%的污泥干燥为含水率为0~5%的0.5~1mm固体颗粒。并且已应用到工程实际,日处理量50吨。其主要影响因素有温度、加料速度以及进风流量。
4、流化床一直长时间烘干物料会怎么样
流化床一直长时间烘干物料会:物料过度干燥,能耗增加。
1、物料过度干燥:物料在流化床中长时间暴露在高温高速气流中,会导致物料中的水分被彻底蒸发,使得物料过度干燥。
2、能耗增加:长时间的烘干会导致流化床内的温度升高,从而增加了热能的消耗。这会导致设备的能耗增加,给生产带来不必要的经济负担。

请添加微信号咨询:19071507959
最新更新
推荐阅读
猜你喜欢
关注我们

留学规划
留学考试
留学指南
留学攻略
留学生活
留学信息
留学专业
留学签证
关于我们
网站首页




